*  XLR Balanced D.I.Y

how to build up Balanced input for valve amplifier



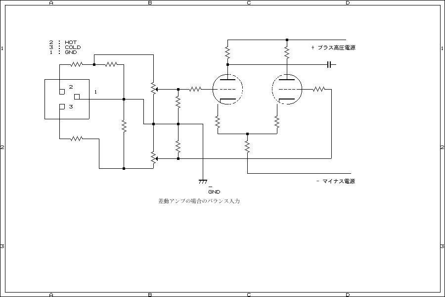
let's me show you 2 type of balanced input schematic.one is input transformer
and two is differential amplifier can do easly.unbalanced out to balanced out
is almost using OP Amplifier and Transformer easly .cable is shown next



Balanced Cable like above 2 of white and 2 of blue and ground



cut cable ,you can see 4 wire and shield




2 of blue and 2 of white wires ,can see


blue wire conected each other and white wire conected each other.
blue wire should be conected No2(hot) and white wire conected with No3(Cold)
and shield is should be going to No1(Ground) of Balanced conector.circuit is next
old euipments are Pin 3 is hot but recently pin 2 is using for HOT.un balaced(RCA)
cable can not use for long cable but balances cable can do,S/N is good result when
using cable is long.ex) in generally RF cable has around 68pF of capacitor or more
so loss audio signal and has risk with noise from sirface of cable.balanced type
cansel noise when out put has balanced type.


XLR with valves

with differential valve amplifier,OP AMP IC'S is more easy





easy but a little bit expensive Transformer



Show you XLR detail with circuit example

since 10th Jan 2022

Single Ended Amplifier D.I.Y edited by Linux Blue Fish

How to build up Amplifier Single Ended Amplifier 2010-2022